Food industry TY 100 m3/h purity 99.99% PSA nitrogen generator filling system
Applications
1.) Metallurgy: For anneal protection, agglomeration protection, nitrogenizing, furnace washing and blowing, etc. Used in fields such as metal heating treatment, powder metallurgy, magnetic material, copper process, metallic mesh, galvanized wire, semiconductor, etc.
2.) Chemical and new material industries: For chemical material gas, pipeline blowing, gas replacement, gas protection, product transport, etc. Used in fields such as chemical, urethane elastic fiber, rubber, plastic, tyre, polyurethane, biological technology, intermediate, etc.
3.) Electronic industry: For encapsulation, agglomeration, anneal, deoxidization, storage of electronic products. Used in fields such as peak welding, circumfluence welding, crystal, piezoelectricity, electronic porcelain, electronic copper tape, battery, electronic alloy material, etc.

Main parts of nitrogen generator
| Project | Type | Quantity | Remark |
| PSA adsorption tower | Professional design | 2pieces/10kg | Special pressure vessel manufacturer |
| Carbon Molecular Sieve | MSC-3KT-172 | 3500kg | Takeda Japan |
| Vortex airflow distributor | Professional design | 2 pieces | Technical Carbotech from Germany |
| Self complement compact device | Professional design | 2sets | Jiangyin Tongyue |
| single unit processing part | / | 1 set | SMC-Japan |
| Sample pressure reduce valve | / | 1 piece | SMC-Japan |
| Direct current 24V power | / | 1 set | Taiwan-Mingwei |
| Pneumatic valves Pneumatic valves
| DN100 | 5 pieces | Burkert Germany Burkert Germany |
| DN50 | 4 pieces | ||
| DN20 | 1 pieces | ||
| Magnetic valve | 4V210-24V | 10 pieces | Taiwan Airtac |
| Metal flow meter | LZZ-50 | 1 piece | Changzhou Shuanghuan |
| Control system | TPC7062K | 1set | (color touch screen )Kunlun Tongtai |
| Muffler | TY-500X | 1 set | Jiangyin Tongyue |
| Pipe valve system | bprofessional produce | 1 set | Jiangyin Tongyue |
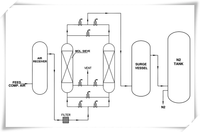
PSA N2 making processing
(1) Inlet air:The air compressor press the air into transporting pipe,then use the compressed air clarification system to remove the water,oil,dust and so on,reach to air buffer tank,then pass through air buffer tank into two adsorption tower.
(2) Adsorption: When air inlet adsorption tower,during the pressure function,O2 and CO2 be adsorbed quickly.Formed N2 near the outlet position.
(3) Air outlet :When the adsorption process working in the best status(Adsorption N2:O2 is the smallest),open the outlet valve,transport the N2 into N2 buffer tank.
(4) Average pressure:After finished exhaust,rest some N2 in the tower,so let it into another tower adsorb again with new air.This process is finished when the pressure of two tower is the same,so called average pressure.
(5) Exhaust :After average pressure finished,need to releasing the air which adsorb by CMS to be ready for next adsorption,the programme will open the air releasing valve automatically,let the pressure in the tower back to the original status,meanwhile release the O2,CO2,so than the CMS can adsorb new air again.
(6) These two tower exchange work can got N2 purity 99.9 %